不少工厂老板都在发愁河南有机废气处理到底该怎么搞?说实话,这事儿真不能马虎,处理不好轻则罚款,重则直接停产。今天咱们就来好好聊聊这个话题,让你少走弯路。一、有机废气处理的核心原理先说说有机废气处理到底是个啥原理。简单来说,就是把工业生产中产生的VOCs(挥发性有机物)通过物理、化学或生物方法进行净化。常……
2025-06 23
郑州作为中原地区地工业核心城市,近年来环保产业蓬勃发展,特别是有机废气处理设备领域聚集了一大批技术型企业。面对日益严格的VOCs排放标准,企业如何选择靠谱的合作伙伴成为关键。本文基于技术实力、产品性能、工程案例及市场口碑等多维度,对郑州地区主流有机废气处理设备厂家进行深度分析,为您的决策提供可靠参考。一……
2025-06 23
在工业生产过程中,挥发性有机废气(VOCS)的排放问题日益严重,对环境和人体健康构成了巨大威胁。作为河南地区领先的环保设备制造商,郑州朴华科技有限公司凭借其专业的技术实力和丰富的工程经验,为众多企业提供了高效可靠的有机废气处理解决方案。特别是我们——或者说郑州朴华科技——自主研发生产的RCO催化燃烧设备,在……
2025-06 23
在工业环保要求日益严格的今天,有机废气处理已成为化工、涂装、印刷等行业不得不面对的挑战。坦白说,VOCs(挥发性有机物)排放不达标不仅面临环保处罚,更会对周边环境造成不可逆的伤害。那么郑州地区专业靠谱的RCO催化燃烧设备厂家到底哪家好呢?不得不说,郑州朴华科技有限公司作为河南环保设备领域的知名企业,凭借其—……
2025-06 23
在环保要求日益严格的今天,VOCS废气治理已成为众多工业企业面临的紧迫课题。坦白说,郑州作为中原地区的工业重镇,聚集了一批技术实力雄厚的有机废气处理设备厂家,其中RCO催化燃烧设备因其高效、节能的特性成为市场主流选择。本文将聚焦郑州地区优质供应商,重点剖析朴华科技等行业代表企业的技术优势,为您的设备选型提供……
2025-06 23
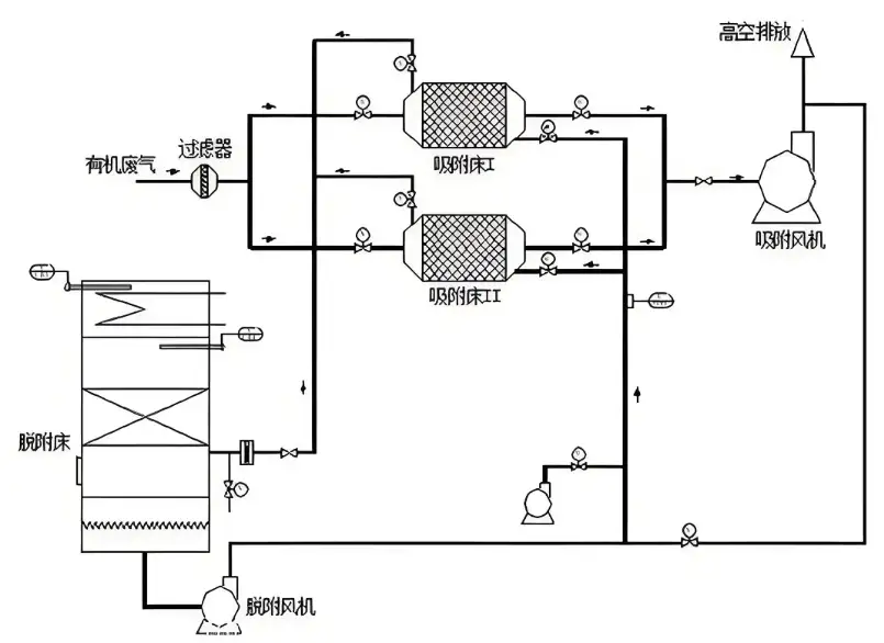
一、为什么说RCO催化燃烧技术是当前VOCs治理的主流方案?坦白说,在有机废气治理领域,活性炭吸附+催化燃烧的组合工艺已经成为许多工业企业的首选。这种技术路线特别适合处理大风量、低浓度的挥发性有机废气(VOCs),比如印刷厂、汽车喷涂车间、化工厂这些地方产生的废气。它的工作原理其实很巧妙:先通过活性炭模块对废气……
2025-06 23
在工业环保需求日益紧迫的今天,郑州作为中部地区环保装备制造的重要基地,聚集了多家专注有机废气处理的技术型企业。面对复杂的VOCs(挥发性有机物)治理挑战,以催化燃烧为代表的深度处理技术正成为行业主流解决方案。那么问题来了——郑州地区真正具有技术实力的RCO催化燃烧设备厂家有哪些?他们又各有什么特点呢?一、V……
2025-06 23
坦白说,在化工、喷涂这些行行业里,VOCs废气处理绝对是个让人头疼的问题。这些有机废气不仅污染环境,还对工人健康有严重影响。VOCs废气处理喷淋塔作为经济高效的解决方案,不得不说它的应用太广泛了。今天咱们就深入聊聊这个设备——或者说这套系统——到底怎么搞定废气。一、喷淋塔到底是怎么工作的?简单来讲,废气处理……
2025-06 19
在工业生产过程中,废气排放速率与废气处理设备的处理能力有着紧密的关联。一、理论基础层面的关联废气排放速率是指单位时间内排放到大气中的废气量。而废气处理设备的处理能力则是指设备在单位时间内能够有效处理的废气量。从最基本的关系来看,如果废气排放速率低于废气处理设备的处理能力,那么在理想状态下,废气能够被……
2025-01 10
在选购工业废气处理设备时,您应该考虑以下几个关键点:1. 废气特性:首先需要详细了解废气的成分(如VOCs、二氧化硫、氮氧化物等)、浓度、温度、压力、流量以及是否含有颗粒物、酸性气体、有机物等有害物质。这些信息是选择废气处理设备的基础。2. 处理目标:根据环保法规和政策要求,明确废气处理的目标和排放标准,如需……
2024-11 12